DIY ICL8038
DIY ICL8038
DIY ICL8038
DIY ICL8038
DIY ICL8038
DIY ICL8038
DIY ICL8038
DIY ICL8038

DIY ICL8038

Генератор сигналов - конструктор

00351
Нет в наличии
7,90 €


 
Feature:
 
With excellent performance ASIC chip function generator ICL8038, add a small amount of resistive and capacitive components, can produce sine, triangle and square wave, and the frequency of the signal, duty cycle, adjustable distortion sine wave.
 
Notice: 
 
Requires a certain DIY ability, you need to soldering the kit yourself  : )
 
Description:
 
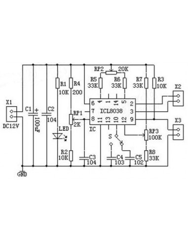
ICL8038 pin functions: 
 
Pin 1, Pin 12: sine waveform adjusting terminal;
Pin 2:  sine wave output; 
Pin 3 : triangle wave output; 
Pin 4 , Pin  5 : the frequency and duty cycle (or waveform asymmetry) adjustment; 
Pin 6 : V +, the positive power supply; 
Pin 7 : Frequency Offset;
Pin 8 : Frequency adjustment input terminal; 
Pin 9 : square wave output. This is an open collector output terminal, work should take a load resistor to the corresponding positive power supply terminal from the pin, to get a TTL-compatible square-wave output, the load resistance must be connected to + 5V power supply;
 
Pin 10 : timing capacitor terminal; 
Pin 11 : V-, negative power supply terminal or the ground. When Use positive and negative power supply, Pin 11 to the negative supply, the output waveform are symmetrical with respect to 0 V; When use a single positive power supply, Pin 11 grounded, the output waveform is unipolar, uniform voltage is + VCC / 2; 

Pin 13 and Pin 14 : Empty Pin.
 
The kit is designed for a frequency range is 50-5KHz, two bands with using a switch S to switch, RP1 is the frequency adjustment, RP2 is the duty cycle adjustment, RP3 is a sine wave distortion adjustment. Circuit uses 12V single power supply, input from the X1; X2, X3 is a waveform output side, you can use oscilloscope to observe three output waveforms.
 
Model: ICL8038
Input:  12V DC 
Frequency range: 50-5KHz,
Size: 6cm*4.5cm*0.2cm
No reviews

16 других товаров в той же категории:

Просмотренные продукты

Товар добавлен в список желаний
Товар добавлен для сравнения.

На нашем интернет-сайте используются файлы куки. Файлы куки помогают обеспечивать надлежащее функционирование интернет-страницы и ее совершенствование, поэтому необходимые файлы куки (технические, функциональные и аналитические) устанавливаются автоматически. Чтобы индивидуализировать ваш опыт поиска в интернете и предоставлять предложения, которые будут актуальны именно для Вас, на интернет-странице также используются целевые файлы куки. Нажатием клавиши «соглашаюсь» Вы соглашаетесь с установкой и использованием целевых файлов куки. Вы сможете отозвать свое согласие в любое время, изменив установки своего интернет-браузера или стерев записанные файлы куки. Более подробная информация предоставляется - в политике файлов куки